Home
About Us
Products
Steam Boiler
Non IBR
Oil - Gas - Oil / Gas
IBR
Oil - Gas - Oil / Gas
Biomass/Wood/Coal/ Lignite/Bagasse/Petcoke
External Furnace
Water/Smoke Tube
Water Tube (Bidrum)
Packaged Type
Solid Fuel Fired
Husk / Coconut Shell
Pneumatic Over Feeding
Front Wall Feeding
Thermic Fluid Heater
Oil / Gas
Husk / Wood / Coal / Lignite
Single Chamber
Double Chamber
Electrical
Hot Water Generator
Oil / Gas
Pressurized
Atmospheric
Wood / Biomass
Coil Type
Shell Type
Hot Air Generator
Oil - Gas - Oil / Gas
Biomass
Dust Collector
Bag Filters
Steam Accessories
Clients
Exports
Gallery
Career
Services
Contact Us
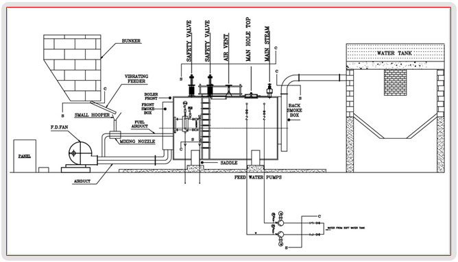
Steam Boiler - Husk/Coconut Shell - Front Wall Feeding
P & I Diagram